找回密码
 注册会员

QQ登录

只需一步,快速开始

扫一扫,访问微社区

查看: 478|回复: 0

基于感应同步器的传动链精密测量系统

[复制链接]
发表于 2009-11-22 13:48:13 | 显示全部楼层 |阅读模式

马上注册,结交更多好友,享用更多功能,让你轻松玩转磨削论坛

您需要 登录 才可以下载或查看,没有账号?注册会员

×
    

一、前 言

  随着机械加工技术的发展,对机器和执行部件的绝对运动、相对运动的均匀性、平稳性和准确性的要求愈来愈高。因此,对机械运动部件的运动精度和传动精度进行精确测量,并据此采取提高精度的措施,对于提高设备的加工精度具有重要意义。国内外学者为此进行了大量研究工作,开发出了多种传动链精度测量仪器267。按仪器采用的传感器进行分类,传动链精度测量系统可分为以下三种类型:(1)模拟传感器型测量系统,以地震仪为代表,如德国阿亨工大和成都工具研究所研制的地震仪。该类仪器的特点是灵敏度高,但只能测量小周期误差,工作频率也受到一定限制。(2)增量传感器型测量系统,以光栅、磁栅测量系统为代表。该类仪器的特点是安装调整技术要求较高,在低速和高速测量时工作性能不稳定,特别是高精度的激光型测量仪对使用环境的影响较为敏感。(3)频率调制传感器型测量系统,以采用感应同步器的测量系统为代表。由于感应同步器结构简单,抗振耐冲击,抗干扰能力强,能在不同环境下工作,因此该类仪器能较好地克服前两种测量系统的缺点。

二、测量系统的构成及工作原理

  1系统构成
  传统的感应同步器测量方法可分为鉴幅式和鉴相式两大类,其共同的工作原理是首先对感应同步器施加激磁信号,然后对感应信号进行放大,通过测量感应信号的幅值或相位来反映定尺和滑尺间的相对位移量。传统的测量系统大多由分立的模拟元器件组成,使系统精度的提高受到诸多因素的限制1。本文介绍的测量系统采用了差频和填充二次细分方法,首先对感应信号进行差频处理,再将位移信号转载到一频率较低的信号上,然后采用微机细分以提高测量精度。采用微机控制的大规模集成电路完成信号的二次细分,可使系统结构简单,可靠性提高,同时数据处理也极为方便。测量系统的构成如图1所示。

1 测量系统的构成

  2细分原理
  利用微机对感应同步器的感应信号进行细分的原理是基于差额细分和填充细分。感应同步器由滑尺和定尺组成。用正弦波信号对滑尺两相绕组进行激磁,绕组上激磁信号的幅值相等,相位相差90°,两路信号分别为

        (1

式中 Um——激磁信号幅值
   ω——激磁信号角频率
  一般选取激磁信号频率为210Hz
  定尺上的感应电势为

exAmsin2πf0fxt        (2

式中 Am——感应同步器的传递系数
   f0——激磁频率
   fx——由移动速度决定的瞬时位移频率
  由式(2)可得出以下结论:
  (1)感应电势ex为定尺绕组输出信号,是一个正弦信号,其瞬时频率为f0±fx
  (2)可以认为输出信号由两部分组成,即频率为f0的激磁信号和定尺相对滑尺移动时产生的运动频率为fx的信号。
  (3)由于滑尺两相绕组在空间相差90°,定尺相对滑尺的移动方向不同,则混频情况也不同。混频的一般通式为

fdf0±fx        (3

  设感应同步器极距为pmm),定、滑尺间的相对移动速度为vmms),在时间t内,定、滑尺间的相对位移为s,则有

fxvp        (4

  由于vdsdt,即dsvdt,由式(4)可得dspfxdt,因此位移量s可表示为

        (5

  实际测量时,通过计数器在时间t内的计数来完成的计算。
  3差频细分
  根据上述分析,为了提高细分精度,就必须提高细分频率和采用高速计数器。由于提高细分计数速度比较困难,因此可采取降低激磁频率的方法。但由于激磁频率受感应同步器工作频率的限制,取值不能太低,为此可采用差频技术来增大T值,在细分频率一定的情况下提高细分精度。
  由式(3)或式(2),混频信号通过乘法器相乘后得到

  eωcmsin2πf0fifs)+2πf0fifs)]t        (6

  由式(6)可获得f=(f0fi±fs信号。由于f0fi比较接近,通过低通滤波将高频信号滤掉,获得的低频信号为

fdf0fifs        (7

  若适当选取f0fi值,可获得频率较低的fd值,从而可以显著提高细分精度。

三、测量系统主要软、硬件的实现方法

  在设计差频数字细分测量系统时,应综合考虑硬件及软件功能,使系统结构紧凑、可靠性高。系统硬件主要包括:(1)激磁及差频电路;(2)细分计数电路;(3)键盘、显示及打印机接口电路;(4)存贮器及DA转换接口电路。系统软件采用模块化设计,主要模块有:(1)监控管理程序;(2)测量程序;(3)数据处理程序;(4)打印、输出程序。
  1激磁及差频电路
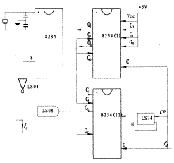
  电路组成如图2所示。激磁信号频率为f0,由8254通道0产生;参考信号频率为fc,由8254通道1产生。通道01均工作于方式3(分频器工作方式)。方波信号f0经过激磁电路变为幅值相等、相位差为90°的正、余弦信号,分别加到感应同步器滑尺两相绕组上。另一路方波信号fc经过滤波后变为同相频淬正弦信号,然后与前放输出的复合信号f0±fv进行差频。差频电路输出信号频率为fd=(f0fc±fv,信号经放大、整形后送入计数电路。

2 激磁及差频电路

  2细分计数电路
  细分计数电路如图3所示。8254(Ⅰ)的计数器28254(Ⅱ)的计数器2均工作于方式3,分别对脉冲信号和时钟信号fd进行计数,采样信号到时由软件锁存其计数值。8254(Ⅱ)的通道1工作于方式5,遇到fd上升沿时触发计数器0开始计数,采样信号到时自动关闭计数器,其计数值即为细分计数值。系统采用二片8254即可完成数字细分比相,既简单又可靠。
  系统还扩展一片8155接口芯片,作为键盘、数码显示以及打印机的接口;扩展一片DAC0832芯片用于模拟量输出。测量结果可通过示波器观察或者由函数记录仪实时记录。

3 细分计数电路

四、实际应用

  本测量系统具有较大柔性,可用于多种测量目的。当需要测量不同对象时,不需对系统硬件作大的改动,只需编制不同的软件即可。该系统已成功应用于以下测量项目:
  (1)单个运动部件位置精度检测。已研制开发出新型感应同步器微机数显表3,其测量精度达1μm;与航天部637所合作研制开发了雷达天线座综合测角仪,角度定位精度达±1角秒。
  (2)两个运动部件相对运动精度(传动精度)检测。已开发出滚齿机传动链精度检查仪、三爪卡盘平面螺纹精度动态检查仪4和车床传动链精度测量仪。
  (3)控制补偿系统的测量反馈。已应用于滚珠丝杠螺纹磨床补偿控制系统、盘丝磨床磨削补偿控制系统5以及滚齿机加工补偿控制系统6的测量反馈部分。该测量系统为设备精化改造、提高产品加工精度提供了一种有效的技术手段,解决了实际生产中的许多技术难题,取得了十分良好的应用效果。

您需要登录后才可以回帖 登录 | 注册会员

本版积分规则

中国磨床技术论坛
论 坛 声 明 郑重声明:本论坛属技术交流,非盈利性论坛。本论坛言论纯属发表者个人意见,与“中国磨削技术论坛”立场无关。 涉及政治言论一律删除,请所有会员注意.论坛资源由会员从网上收集整理所得,版权属于原作者. 论坛所有资源是进行学习和科研测试之用,请在下载后24小时删除, 本站出于学习和科研的目的进行交流和讨论,如有侵犯原作者的版权, 请来信告知,我们将立即做出整改,并给予相应的答复,谢谢合作!

中国磨削网

QQ|Archiver|手机版|小黑屋|磨削技术网 ( 苏ICP备12056899号-1 )

GMT+8, 2025-11-26 09:51 , Processed in 0.146626 second(s), 23 queries .

Powered by Discuz! X3.5

© 2001-2025 Discuz! Team.

快速回复 返回顶部 返回列表